產品列表
聯系我們
- 電話:4000-118-588
- 電話:4000-118-588
- 傳真:029-87559656
- 地址:中國-陜西-西安市國際港務區新絲路產業園
技術文章
擴散硅壓力變送器正確安裝方式
發布日期:2017-11-22 10:43
擴散硅壓力變送器采用具有國際先進技術進口陶瓷傳感器,再配以高精密電子元件,經嚴格要求的工藝過程裝配而成。壓力變送器與使用的常規壓力變送器相比,有兩個顯著不同的技術差別:一是測量元件采用新興的高精密陶瓷材料;二是測量元件內無中介液體,是完全固體的。
一、壓力變送器主要特點抗過載和抗沖擊能力強,過壓可達量程的數倍,甚至用硬物直接敲打測量元件也不致使其損壞,且對測量精度毫無影響;穩定性高,每年優于0.1%滿量程,這個技術指標已達到智能型壓力儀表水平;溫度漂移小,由于取消了壓力測量元件中的中介液,因而傳感器不僅獲得了很高的測量精度,且受溫度梯度影響極小,被測介質的壓力直接作用于傳感器的膜片上(不銹鋼或陶瓷),使膜片產生與介質壓力成正比的微位移,使傳感器的電阻值發生變化,和用電子線路檢測這一變化,并轉換輸出一個對應于這一壓力的標準測量信號。
二、擴散硅壓力變送器安裝
1、直接安裝在測量點上(任意角度),若接口尺寸和現場接口尺寸不符,可自制轉換頭連接。
2、盡量安裝在溫度梯度與溫度波動小的場合,同時避免強振動和沖擊。
3、室外安裝時,盡可能放置于保護盒內,避免陽光直射和雨淋,以保持變送器性能穩定和延長壽命。
4、測量蒸汽或其它高溫介質時,注意不要使變送器的工作溫度超限。必要時,加引壓管或其它冷卻裝置連接。
5、安裝時應在變送器和介質之間加裝壓力截止閥,以便檢修和防止取壓口堵塞而影響測量精度。在壓力波動范圍大的場合還應加裝壓力緩沖裝置。
壓力變送器適用性廣、安裝維護方便、可任意位置安裝
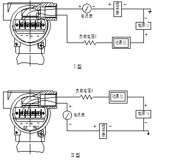
三、擴散硅壓力變送器接線
擴散硅壓力變送器的信號端子設置在一個單獨艙室內,在接線時,擰下后蓋,其中有兩個測試指示表連接端子。測試端子上的電流和信號端子上的電流一樣,都是4~20mADC,可用來連接指示表頭式供測試用。
電源通過信號線接到變送器,千萬不要將電源信號線接到測試端子,否則電源會燒壞連接在測試端子的二極管,如果二極管被燒壞,需換上二極管或短接兩測試端子,變送器便可正常工作。
變送器頂部兩側面的連接孔用電纜密封或信號線裝配,信號電纜通過緊固螺母鎖緊,不用的那個連接口必須密封。


下一篇: 差壓壓力變送器的六個操作步驟




