微差壓變送器獨立單元作為振動料槽水平鎖風控制手段用于機立窯卸料檢測(見圖1)。當料管內存實料時,正取樣風壓大于負取樣風壓,差壓變送器將輸出10毫安的電流;當料管內料稀疏時,正取樣風壓等于負取樣風壓,差壓變送器將輸出0毫安。從實際使用情況看,采用風壓差變送器進行水平鎖風效果比! 射線手段要好,它不存在輻射公害,其缺點是風壓檢測濾盒易堵塞,導致檢測失靈。
微差壓變送器出廠時均已做過精密調整,使用時只須調試卸料管上正負取樣管的距離△L( 見圖1) ,使得差壓變送器在高風壓且料實區時,能真實的輸出10毫安,△L過大容易損壞差壓變送器;△L過小,測量又不準確,△L可通過實驗校定。

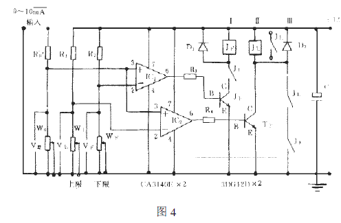
本文撰述的微差壓變送器接續控制未使用雙限指示儀,采用的是自行開發的接續控制器,該控制器電路簡潔,經濟實用。它很好的完成了如下控制模式(見圖2)。
該控制器先將微差壓變送器輸出的電流信號轉換成電壓信號,再輸入接續主控電路。當輸入電壓值低于控制器的下限設置時,控制振動料槽停;當輸入電壓突破下限而未達到上限時,控制仍停止;當該輸入電壓值突破上限時,控制振動料槽開;當輸入電壓值游動于上限以內,下限以外時,控制亦然開;只有輸入電壓值低于下限設置時,一個完整的開控制過程結束,停機。電路原理框圖(見圖3),電路原理圖(見圖4)。電路構成:
據微差壓變送器的接續要求負載電阻為0-1.5KΩ,取R0 為1KΩ。這樣,MAX10 mA的電流輸出對應于接續器的MAX10mV的電壓信號輸入。電路中3’9 上構成上限比較電壓調整支路,3-9 下構成下限比較電壓調整支路,上、下限比較器分別由單運放集成電路構成。模式控制電壓由; 上,; 下及< 上、< 下的互鎖、自保完成。
工作原理分析:
設定下限電壓為$8,上限電壓為=8,當輸入電壓8 差>$8 時,:,’的#腳輸出低電平,; 下截止,< 下不吸合;當輸入電壓"# $# 差$%# 時,&’( 的!腳輸出高電平,開關管) 下為& 回路“* (+#+, 下線圈+, 上常開點+) 下’- 結+地”做好工作準備;
當輸入電壓# 差. %# 時,&’+ 的!腳輸出高電平,"回路“* (+#+, 上線圈+) 上’- 結+地”工作,, 上吸合,則& 回路“*(+#+, 下線圈+, 上常開點閉合+) 下’- 結+地”導通。同時,#回路“* (+#+, 上+, 上常開點閉合+, 下常開點閉合+地”工作,將) 上’- 結并聯自保,即便# 差$%#,只要# 差仍大于"#,則自保持作用就不會失掉。
當輸入電壓# 差$"# 時,&’( 的!腳輸出低電平,) 下退出飽和導通,& 回路“* (+#+, 下線圈+, 上常開點+) 下’- 結+地”失電,, 下復位,自保#回路“* (+#+, 上線圈+, 上常開點+, 下常開點+地”失電,, 上復位,則控制輸出停。
從, 上,(+# 繼電器的任意一組常開點上引出,可實現對強電繼電保護控制電路的控制。
注明,仕樂克儀表文章均為原創,轉載請標明本文地址